Помощь эксперта
Оставьте телефон и специалист перезвонит

Артикул: Тахион УСВР-8PoE/GSM/Wi-Fi

Все товары Тахион

Тахион УСВР-8PoE/GSM/Wi-Fi IP Видеорегистратор (NVR)

Товар в наличии

Цена по запросу

Гарантия лучшей цены
Получите персональную цену на данный товар
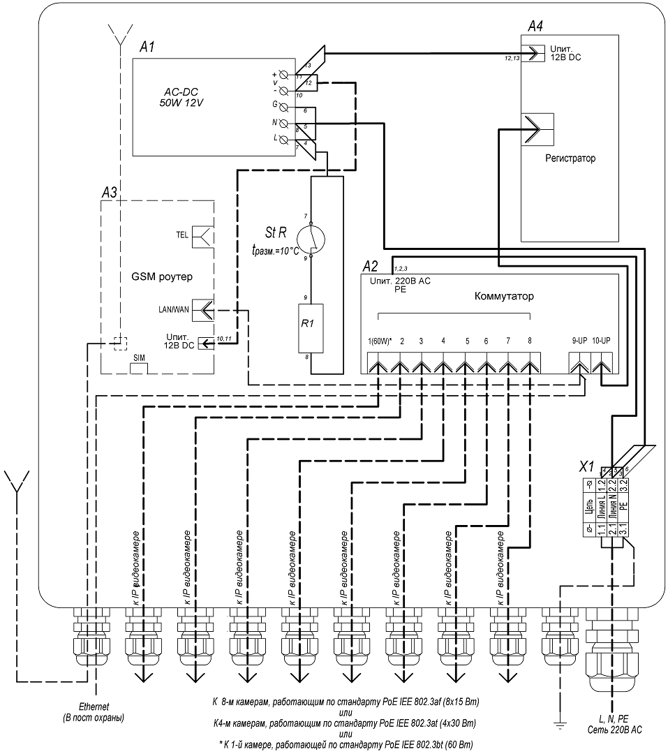
> Узлы системы видеонаблюдения и регистрации УСВР-8PoE/GSM/Wi-Fi предназначены для организации локальной системы видеонаблюдения от 1 до 8-х IP-видеокамер с питанием PoE IEEE 802.3af/(.3at)/(.3bt) и записью на сетевой видеорегистратор. Передача данных на пост наблюдения или соседние аналогичные локальные узлы обеспечивается по «медным» линиям связи по сети Ethernet. В УСВР-8PoE/GSM/Wi-Fi обеспечена возможность передачи видео и управление узлом по GSM сети в любую точку мира, в том числе через мобильные устройства в зоне покрытия сотового оператора. В УСВР-8PoE/GSM/Wi-Fi имеется Wi-Fi  сеть для удобства обслуживания и возможностью просмотра видеозаписей и конфигурирования системы с мобильных устройств и ноутбуков.

УСВР-8PoE/GSM/Wi-Fi поставляется с установленным жёстким диском.

Конструктивно узел выполнен в пластиковом пылебрызгозащищенном корпусе и может эксплуатироваться на открытом воздухе либо во влажных помещениях. Поддержание температуры внутри узла, в заданном диапазоне, производится автоматическим включением и отключением встроенного обогревателя.

УСВР-8PoE/GSM/Wi-Fi выпускается по техническим условиям ТУ 26.30.50-077-31006686-2017.

По способу защиты человека от поражения электрическим током узел соответствует классу I по ГОСТ 12.27.0-75.

Климатическое исполнение узла соответствует УХЛ1, 5 ГОСТ 15150-69. Степень защиты IP66.



1. Корпус1шт.
2. Панель монтажная1шт.
3. Система обогрева в составе:
- биметаллический контактный выключатель (St R)1шт.
- резистор обогрева (R1)1шт.
4. Клемма проходная (S провода до 6 мм2)2шт.
5. Клемма заземляющая (S провода до 6 мм2)1шт.
6. Неуправляемый коммутатор2шт.
7. AC/DC преобразователь 220/12В, 50Вт1шт.
8. GSM роутер1шт.
9. Сетевой видеорегистратор1шт.
10. Гермоввод PGA7 - 08 Ø кабеля 8 ÷ 4,5 мм10шт.
11. Гермоввод PGA11 - 10 Ø кабеля 10 ÷ 6 мм1шт.




Характеристики товара

  • Напряжение питания: 220 В AC ±10%, 50 Гц
  • Питание подключаемых видеокамер/устройств: PoE IEEE 802.3af/(.3at)/(.3bt)
  • Максимальная мощность, подключаемых видеокамер/устройств, не более,:
    • по стандарту PoE IEEE 802.3af (порты 1-8): 8х15 Вт
    • по стандарту PoE IEEE 802.3af (порты 1-8): 4х30 Вт
    • по стандарту PoE IEEE 802.3bt (порт 1): 60 Вт
    • общий бюджет PoE: 120 Вт
  • Сетевой видеорегистратор (СВР) 4CH 5.0Mp (с установленным жёстким диском), Onvif/облако, приложение мобильного мониторинга, обнаружение лиц( с камерами на чипсетах XM530 и XM550):
    • Формат сжатия аудио: g711a
    • Разрешение видео (при частоте кадров 25 к/с): 720P, 960P, 1080P, 3MP, 4MP, 5MP
    • Формат сжатия видео: H.264, H.265
    • Жёсткий диск: 2.5′, 1 Тбайт
    • Сетевой протокол: smtp, ftp, HTTP, dhcp, DNS, TCP/IP, upnp, ddns, pppoe
    • Режим IP: Статический IP-адрес
  • Роутер с внутренней антенной GSM (для УСВР-8PoE/GSM/Wi-Fi):
    • -поколение сетей мобильной связи/ технологии: 3G, 4G/ UMTS, LTE
    • -диапазоны частот: UMTS 2100, UMTS 900, UMTS 850, LTE-FDD 800, LTE-FDD 2600, LTE-FDD 2100, LTE-FDD 1800, LTE-FDD 900
  • Стандарты Wi-Fi: 802.11g, 802.11n, 802.11b
  • Максимальная скорость Wi-Fi соединения: 300 Мбит
  • Частоты Wi-Fi: 2.4 ГГц
  • Защита соединения: WPA2, WPA, WEP
  • Обогрев:
    • напряжение питания: 220 В AC ±10%, 50 Гц
    • потребляемая мощность: 40 Вт
  • Диапазон рабочих температур: – 40°С…+50°С
  • Диапазон включения/отключения обогрева: 0°С ±3°С / +10°С ±3°С
  • Максимальная потребляемая мощность: 180 Вт
  • Материалы и поверхности изделия:
    • корпус: АБС пластик
    • монтажная панель: алюминий
  • Габаритные размеры (с гермовводами): 300 х 320 х 132 мм
  • Вес с упаковкой, не более: 3 кг

Параметры товара

Количество LAN-портов8
ТипNVR
Макс. кол-во ip-каналов8
Максимальное разрешение канала5
Количество отсеков для жестких дисков1
Стандарт видеорегистратораIP
Количество портов PoE8
Исполнение корпусаНастольный
Ethernet10/100/1000 Мбит/с
Поддержка ONVIFДа
С видео-детектором движенияНет
Характеристики
Количество LAN-портов
8

Мы предлагаем следующие способы доставки товара:

Самовывоз из пункта выдачи

Самостоятельное получение заказа в пункте выдачи магазина или ТК. Дата и время получения заранее согласуется с менеджером магазина. Отгрузка товара юридическим лицам осуществляется только при наличии печати или правильно оформленной и заполненной доверенности, наличии паспорта получателя.

Курьерская доставка по Москве

Доставка по адресу покупателя или до пункта приема транспортной компании в г. Москве. Дата и время доставки заранее согласуется с менеджером магазина.

Доставка транспортной компанией по России

Доставка транспортной компанией по России до пункта выдачи транспортной компании или до конечного адреса покупателя.

 

Мы предлагаем следующие способы оплаты товара:

Оплата наличными

Оплата за наличный расчет для физических и юридических лиц. После внесения денежных средств Покупатель подписывает товаросопроводительные документы и получает кассовый чек. 

Безналичная оплата

Мы работаем с физическими и юридическими лицами за безналичный расчёт со 100% предоплатой с оформлением всех предусмотренных законодательством документов. Счёт на оплату направляется Покупателю на электронную почту после запроса счета через форму на сайте либо по электронной почте. Цена на заказанный товар действительна в течение 2 дней с момента оформления Заказа.

Электронные способы

Оплата Заказа электронными способами, в т.ч. банковскими картами. Оплата Заказа данным способом доступна запросом ссылки на оплату у нашего менеджера.  

Мы предоставляем официальную гарантию на всю продукцию.

Сервис гарантии включает в себя:

  • Прием в сервисном центре для диагностики дефекта.
  • Ремонт (при необходимости) или замена товара.
  • Бесплатную доставку клиенту после ремонта.

Цены для каждого клиента

Персональные и дилерские скидки

Доставка по России

Быстрая доставка по всей России от 1 до 4 дней

Гарантия на товары

Гарантия от официального поставщика

Сертифицированные специалисты

Консультация и помощь от профессионалов

Отзывы0

Нет отзывов об этом товаре.

Написать отзыв

Рейтинг

Отзывы с оценкой
0% 0 отзывов
0% 0 отзывов
0% 0 отзывов
0% 0 отзывов
0% 0 отзывов